Химия белка. Структура, свойства, методы исследования - Шендрик А.Н. 2022
Методы экспериментального исследования структуры белков
Методы определения молекулярной массы белков
Определение молекулярной массы методом седиментации - Устройство ультрацентрифуги
Граница между центрифугированием и ультрацентрифугированием весьма условна. В настоящее время она пролегает в области примерно 50 тыс. об/мин. (250 - 300 тыс. g). Современные ультрацентрифуги имеют скорости вращенния ротора выше 100 тыс. об/мин и создают очень мощные гравитационные поля.
Ротор ультрацентрифуги - основная и весьма прецизионная часть всей ее конструкции. Оп должен быть весьма тщательно отцентрирован и сбалансирован. Если, например, дисбаланс в статическом состоянии ротора составляет всего 1мг, то при ускорениях в 400тыс. g этот дисбаланс достигнет 400 г, что вызовет сильные биения. По этой причине во всех ультрацентрифугах используется гибкий вал (струна), которая позволяет ротору “отыскивать” в процессе вращения центр масс и вращаться вокруг оси, проходящей через этот центр масс. В роторе имеется три отверстия. Одно - для установки ячейки с раствором, второе - для установки балансировочного груза, третье - индексное отверстие. Оно служит для Определения расстояния от центра вращения (см. рис 4.1).

Рис 4.1 Ротор аналитической центрифуги фирмы Beckman.
1 - соединительная муфта; 2 - поддерживающее кольцо; 3 - отверстие для ячейки с кюветой (балансировочное отверстие расположено симметрично); 4 - термисторный датчик; 5 - подставка ротора; 6 - индексное отверстие.
Ячейка ультрацентрифуги - это полый металлический цилиндр, внутри которого имеется алюминиевая или пластмассовая вставка, которая крепится с двух сторон кварцевыми или сапфировыми стеклами.
Вставка имеет форму равнобедренной трапеции, стороны которой параллельны радиусам окружности вращения ротора (см.рис.):
Объем помещаемого в ячейку раствора составляет 0.1 - 1мл. Конструкция ячейки детально представлена на рис.4.2.


Рис. 4.2 Устройство ячейки аналитической центрифуги фирмы Beckman.
1. Навинчивающееся кольцо
2. Прокладка кольца
3. Держатель верхнего окна
4. Уплотнительная прокладка
5. Гильза окна
6. Окно (сапфир или кварцевое Стекло),
7. Прокладка сердечника
8. Алюминиевый сердечник с трапециевидной полостью для раствора
9. Держатель нижнего окна
10. Корпус ячейки
11. Прокладка винта корпуса
12. Винт корпуса
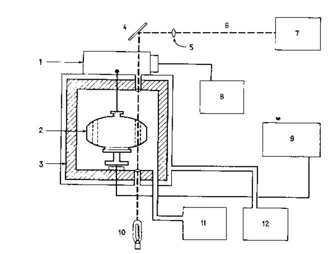
Ротор ультрацентрифуги находится в бронированной охлаждаемой камере в вакууме и подвешивается на струне, которая соединена с ведущим валом мотора. В наконечнике ротора установлен термисторный датчик температуры. В камере с ротором установлены верхняя и нижняя линзы. Нижняя линза выполняет функцию коллиматора, через нее в ячейку попадают параллельные лучи. Верхняя линза фокусирует проходящий свет на пленку. Таким образом, за распределением взвешенных частиц коллоидных раствором в ячейке вдоль оси вращения ротора ультрацентрифуга можно следить с помощью оптической системы. Принципиальная схема аналитической центрифуги фирмы Beckman представлена на рис. 4.3.

Рис. 4.3 Схема аналитической ультрацентрифуги фирмы Beckman
1 - мотор; 2 - ротор; 3 - бронированная камера; 4 - зеркало; 5 - камерная линза; 6 - путь луча света; 7 - держатель фотопленки; 8 - панель контроля скорости вращения; 9 - контроль температуры; 10 - источник света; 11 - вакуумный насос; 12 - контур охлаждения.
Для экспериментального определения молекулярной массы белков используют три варианта седиментационного метода:
> Метод скорости седиментации;
> Метод седиментационного равновесия;
> метод приближения к седиментационному равновесию.
Последнее обновление: 05/02/2024
Редакционная и учебная адаптация: Данный материал сведен на основе первоисточника/оригинального текста. Команда проекта осуществила редакционную обзорную обработку, исправление технических неточностей, структурирование разделов и адаптацию содержания к учебному формату.
Что было обработано:
- устранение форматных дефектов (OCR-ошибки, разрывы структуры, дефектные символы);
- редакционное упорядочивание содержания;
- унификация терминов в соответствии с академическими источниками;
- проверка соответствия фактических утверждений текста первоисточнику.
Все упоминания об авторе, годе издания и происхождении первичного текста сохранены в соответствии с источником.